or
owners manual VW Passat
owners manual VW Passat - year of production: 1995, 1996, 1997 - Official Factory Repair Manual EN
Document:
pdf (0 MB) 4313 pages
all ratings: 0
average rating: 5

Download PDF
Click here to download a pdf file with an instruction manual for VW Passat
year of production from: 1995

Do you prefer pdf format?
Find out how to download
Enter the code to download PDF file:
All pages in one PDF file!
How to get the code?
It's very simple! Just pay through a secure PayPal payment.
It will take no longer than a few minutes.
You will receive the code immediately after payment.
The code will be displayed on the screen and will be sent to you by e-mail address.
:
Official Factory Repair Manual
pages 265 - 271
Official Factory Repair Manual
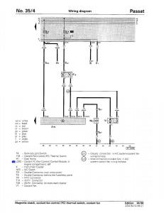
page 268 / 4313
this site is maintained by advertising - for view instructions, turn off ad blocking in your browser

Download PDF